Вход для зарегистрированных пользователей
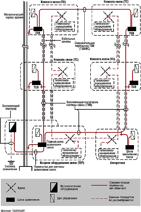
Рисунок 2. Схема заземления крупных коммерческих зданий.
Там, где оптика не пройдет, пролетят радиоволны. С появлением решений, поддерживающих 5 и 10 Гбит/с, становится возможной полноценная замена оптики на отдельных участках.
По оценкам специалистов, к 2025 году ЦОД может потребоваться до 20% всей вырабатываемой в мире электроэнергии, а к 2040 году на ИКТ будет приходиться до 14% выбросов,...
Журнал сетевых решений/LAN
Мы используем cookie, чтобы сделать наш сайт удобнее для вас. Оставаясь на сайте, вы даете свое согласие на использование cookie. Подробнее см. Политику обработки персональных данных Закрыть